第27页
- 第1页
- 第2页
- 第3页
- 第4页
- 第5页
- 第6页
- 第7页
- 第8页
- 第9页
- 第10页
- 第11页
- 第12页
- 第13页
- 第14页
- 第15页
- 第16页
- 第17页
- 第18页
- 第19页
- 第20页
- 第21页
- 第22页
- 第23页
- 第24页
- 第25页
- 第26页
- 第27页
- 第28页
- 第29页
- 第30页
- 第31页
- 第32页
- 第33页
- 第34页
- 第35页
- 第36页
- 第37页
- 第38页
- 第39页
- 第40页
- 第41页
- 第42页
- 第43页
- 第44页
- 第45页
- 第46页
- 第47页
- 第48页
- 第49页
- 第50页
- 第51页
- 第52页
- 第53页
- 第54页
- 第55页
- 第56页
- 第57页
- 第58页
- 第59页
- 第60页
- 第61页
- 第62页
- 第63页
- 第64页
- 第65页
- 第66页
1. 家庭电路中电能表、进户线、总开关、保险装置的安装顺序是____________、____________、____________、____________。
答案:
进户线 电能表 总开关 保险装置
2. 进户的两条输电线中,一条叫做__________,另一条叫做__________。能使用__________来辨别两条不同的进户线。
答案:
火线 零线 试电笔
3. 三线插头的连接:一条接__________(通常标有字母“L”),一条接__________(通常标有字母“N”),一条接__________(通常标有字母“E”)。
答案:
火线 零线 地线
4. 空气开关的作用是当电路中的__________过大时,空气开关自动断开,切断电路。漏电保护器的作用是当人__________,电流经过人体流入大地时,能迅速切断电流。
答案:
电流 接触火线
5. 下列关于照明电路的安装原则,错误的是( )
A. 各盏电灯都是并联
B. 插座和电灯也是并联
C. 控制电灯的开关应接在火线上,再跟电灯串联
D. 保险盒装在总开关的前面
A. 各盏电灯都是并联
B. 插座和电灯也是并联
C. 控制电灯的开关应接在火线上,再跟电灯串联
D. 保险盒装在总开关的前面
答案:
D
6. 我们家庭中的电视机正常工作的电压为________V,它与家中其他用电器是________连接的,台灯的开关与台灯是________连接的(后两空选填“并联”或“串联”)。
答案:
220 并联 串联
7. 一种试电笔的构造如图所示,下列关于它的作用和使用描述正确的是( )

A. 试电笔可用来测试物体是带正电还是带负电
B. 笔尖、电阻和氖管是导体,外壳、弹簧和笔卡是绝缘体
C. 使用时手指不能碰到金属笔卡
D. 若氖管发光,说明电流通过人体形成了通路
A. 试电笔可用来测试物体是带正电还是带负电
B. 笔尖、电阻和氖管是导体,外壳、弹簧和笔卡是绝缘体
C. 使用时手指不能碰到金属笔卡
D. 若氖管发光,说明电流通过人体形成了通路
答案:
D
8. 如图所示,正确使用试电笔的方法是图______,若笔尖接触被测导线时氖管发光,则被测导线是______线。

答案:
甲 火
9. 如图所示是家庭电路中的三孔插座和三脚插头示意图。下列说法正确的是( )

A. 三脚插头的三个脚一样长
B. 插孔E是用来接零线的
C. 插孔L是用来接零线的
D. 标有“E”的插脚能保证插头插入插座时,确保用电器外壳先接地
A. 三脚插头的三个脚一样长
B. 插孔E是用来接零线的
C. 插孔L是用来接零线的
D. 标有“E”的插脚能保证插头插入插座时,确保用电器外壳先接地
答案:
D
10. 家庭电路中通常安装有电能表、空气开关和漏电保护器。如果站在地上的人不小心接触了火线,电流经过人体流入大地,______会迅速切断电流,对人身起到保护作用;当家庭电路中电流过大时,______会自动断开,切断电路,俗称跳闸。
答案:
漏电保护器 空气开关
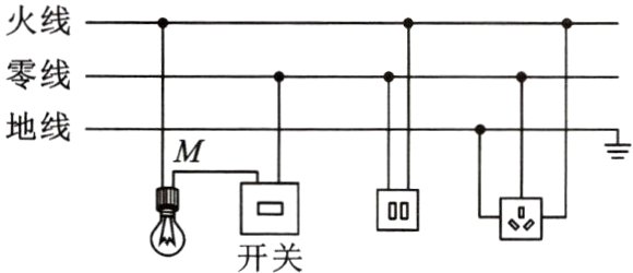
11. 如图所示是某同学设计的家庭电路,电灯开关已断开。下列说法正确的是( )

A. 灯泡和两孔插座是串联的
B. 试电笔接触M点,氖管不发光
C. 开关和三孔插座的连接都是错误的
D. 试电笔插入两孔插座的左孔,氖管发光
A. 灯泡和两孔插座是串联的
B. 试电笔接触M点,氖管不发光
C. 开关和三孔插座的连接都是错误的
D. 试电笔插入两孔插座的左孔,氖管发光
答案:
C
查看更多完整答案,请扫码查看